根据学校关于春季学期开学返校相关工作安排,为有效防控新冠肺炎疫情传播,确保恢复科研工作研究生返校工作(以下简称复研学生)和毕业生返校、离校工作安全平稳有序进行,规范校园疫情管控工作,现制定如下工作方案。
一、返校工作组织
成立十大买球官方网站学生返校工作领导小组(以下简称工作小组),具体负责组织学生返校、返校后管控及毕业离校工作。
工作小组组长:高复阳、李建威
工作小组副组长:沈传波、严德天、赵葵东、朱红涛、张建华
工作小组成员:赵新福、蔡忠贤、郭小文、焦养泉、陈守余、孙华山、谢丛姣、胡守志、庄新国、陈建国、吴超、杨春艳、刘义杰、黎文、刘明辉、卢倩、许珂、史邵贤、刘睿
二、返校工作安排
(一)返校原则
以学生自愿返校为前提,坚持统筹安排、错峰有序、安全平稳、非必须不返校的原则。
1.复研学生返校要求

图1.复研学生返校资格确认流程图
(1)严格审核研究生返校参加的研究项目。
(2)导师负责制。由导师(项目负责人)提出学生复研申请,经学院、科学技术发展院审批及学生工作处审核。
(3)以每间宿舍为单位进行划分,复研学生不超过所在宿舍床位的50%;复研学生与毕业生在校混合住宿的,优先满足毕业生住宿。
2.毕业生返校要求
(1)全体本科生以每间宿舍为单位进行划分,返校学生不超过各宿舍床位最大容量的50%;
(2)研究生按专业进行划分,单批次返校学生不超过专业人数的50%。
(二)返校批次
返校学生类别 |
返校日期 |
返校学生安排 |
复研学生 |
6月15日 至6月16日 |
1.复研学生严格按照规定时间返校。 2.因个人原因无法按时到校的,联系本人导师,由导师协调办理入校查验。 |
第一批毕业生 (50%毕业生) |
6月24日 至6月26日 |
1.国防生 2.在武汉市升学就读的学生 3.无财务、设备、实验数据采集的或处理事项较少的学生 |
第二批毕业生 (50%毕业生) |
6月27日 至6月29日 |
1.湖北省内居住的学生 2.行李物品较多或待处理事项较复杂的学生 |
第三批毕业生 |
8月3日 至8月5日 |
1.毕业论文延迟答辩的学生 2.无法于6月29日前返校办理毕业手续,在8月份能正常毕业的学生 3.延期毕业的学生,办理调宿后当日离校 |
暂缓返校 |
1.近14 天内与确诊、疑似或无症状感染者密切接触的学生。 2.近14天内出现发热或呼吸道症状的学生。由医院诊断排除新冠病毒感染,经学校审批同意后返校。 3.返校前健康码为“黄码”或“红码”的学生。 4.当前位于中高风险地区或尚在境外或港澳台地区的学生。 5.近14天内有境外、港澳台地区旅居史或与该地区人员有密切接触史的学生,核酸检测结果排除新型冠病毒感染前暂缓返校。 6.确有其他原因不能按学校指定时间批次返校的学生。 |
所有批次学生必须严格按照规定时间返校离校,学校将根据各批次学生具体工作事项特点,针对性地加强离校事务办理服务保障。
对暂缓返校的学生,需与导师、辅导员保持联系,待条件符合方可返校。同时,新冠肺炎确诊、疑似、无症状感染病例的学生以及仍在医学观察期需隔离观察的学生应如实报告,其返校、离校时间根据实际情况另行妥善安排。未经批准擅自返校的学生将按照校纪校规予以严肃处理。所有批次毕业生必须按照规定时间离校,服从住宿管理和床位调整。
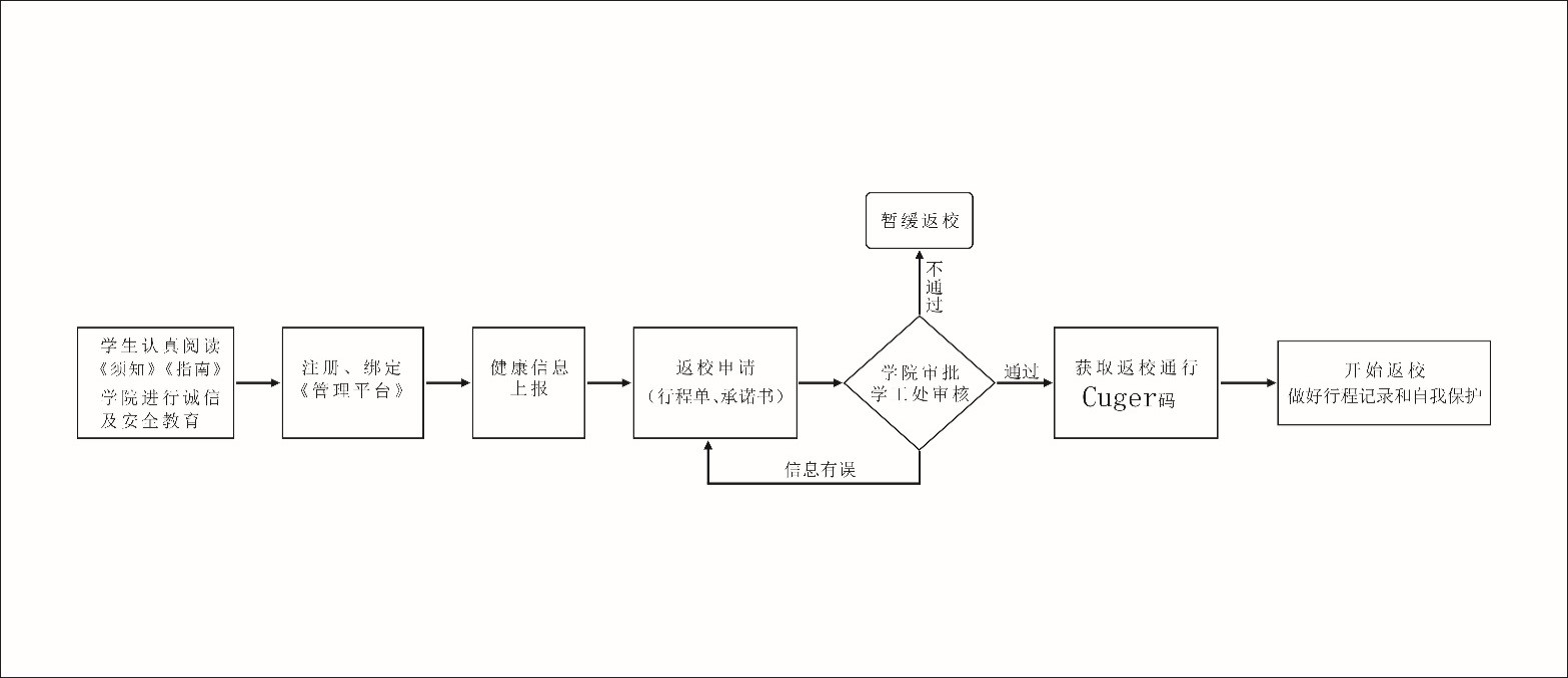
(三)返校准备

图2.返校准备流程图
1.健康信息认证。须认真阅读《十大买球官方网站校园健康监测与疫情应急管理平台软件系统使用指南》《新冠肺炎个人防护诊疗知识》等材料,通过校园健康监测与疫情应急管理平台(以下简称管理平台)如实上报近14天个人健康状况及行程活动,按错峰分批原则(同宿舍成员自行协调返校时间),填写返校申请、返校承诺书,不谎报、瞒报健康和行程信息,并按照相应批次填报返校行程信息。
校外住宿和租住于地大社区内的同学仍须通过十大买球官方网站校园健康监测与疫情应急管理平台(以下简称“管理平台”)申请返校,经审核后分别按校园访客和地大社区居民类别进行管理。
2.接收返校通知和校园通行码。学校对审核通过的学生发出返校通知和校园通行CUGer码(用于返校审查、信息登记和管控期间校园内各项查验)。学生收到返校通知后,须按个人已提交的申报行程按时返校。
3.备齐个人物资。返校前请准备好口罩、手套、体温计、餐盒餐具等个人用品。建议需要打印论文或其他个人材料的同学在返校前打印装订。
(四)入校查验

图3.入校查验流程图
学生返校检查点工作时间为:南望山校区早7:00至晚23:00,其余时间校门实行封闭管理。
1.规范入校。南望山校区的东区、西区、北区设定一个学生返校入口南望山校区北区校门不对复研学生开放。入口设置学生返校检查点、排队缓冲区、车辆临时停泊点,学生按区域选择对应入口进校:
东一门、西一门、北大门
乘坐私家车返校学生,车辆即停即走不得进入校园,与学校正常教学科研无关人员(含学生家属)不得进入校园。
2.遵守秩序。学生到校时按标识在排队缓冲区间隔1米有序排队,进行体温测量,向返校检查点出示校园通行CUGer码,配合做好信息登记核验工作。核验通过的学生,批准进入校园,核验不通过的予以劝返。
3.二次测温。在宿舍住宿的同学,首次进入宿舍须进行二次测温并办理入住,学生党员、学生干部扫码加入宿舍园区网格微信群,微信群采取实名制,如:张三 新峰A101 XXXX班班长。
(五)返校管控
1.严格日常防控。学生每日晨午晚自测体温并通过管理平台上报健康状况,做好个人日常防护和宿舍清洁通风,工作小组安排专人每日检查学生的日报和定位情况,进行晚点名。发现异常情况1小时内上报学校。
2.严格出入管理。住校学生不得擅自离开校园,通过跨街天桥、地大隧道穿行校内。校外住宿学生按访客进行管理出入校园,限7:00至19:00出入校园。租住于地大社区内的学生按照社区居民进行管理。确有特殊紧急情况需要离开校园的,通过管理平台提出申请,报告辅导员、导师,经工作小组同意后获取校园临时通行码。
3.减少线下聚集。返校后要求不聚集、不聚餐、不串门、不合影、不滞留,食堂不开放堂食,采取外带供餐、错峰用餐的形式,最大程度减少食堂人员聚集。返校后,通过各类线上方式开展学生返校后的会议、座谈、毕业留念等活动,复研学生在校内相对固定场所工作、学习、生活。
三、返校工作要求
1.提高政治站位。强化主体责任,深刻认识在“疫情防控常态化”背景下返校复学工作的重要性,全面落实学生返校工作的各项要求,盯紧重点环节、关键环节,确保学生平安返校、顺利离校。
2.加强组织领导。按照《湖北省学校2020年春季开学工作方案》《湖北省学校疫情防控应急处置预案》以及国家和省疫情防控技术指导方案的要求,各系所加强组织动员,统筹做好各项工作。
3.严格防范风险。全体学生牢固树立自身健康“第一责任人”的观念,落实日报告、零报告制度。按照“全覆盖、无盲点”要求,组织动员教师、研究生导师、班主任、辅导员、志愿者详细掌握每名返校学生行程安排和身体健康状况,建立学生可追溯的近14天健康档案。遇突发事件,按程序第一时间报送学校,启动相关应急预案。
十大买球官方网站学生返校工作领导小组
二〇二〇年六月